中心议题:
- LED驱动技术
- 调光技术
- 数字电源技术推动LED照明的发展
解决方案:
- 典型的数字LED控制系统
- 针对LED灯的具体设计的数字技术解决方案
LED照明以其发光效率高,使用寿命长,亮度控制简单和环保的优势,迅速受到广大用户的欢迎。作为新型的节能光源,LED灯具会逐步地取代传统的白炽灯泡。LED照明的不断普及对调光和控制技术提出了越来越高的要求。当前用户主要关心的是,LED灯具必须要使用安全、重量轻、寿命长、不影响用户健康,并可适用于现有的调光设备以及可以承受的价格。
要满足用户的愿望,就要求驱动电源转换效率高、输出电流纹波低、无光耦设计,并且在接入任何调光器,无论是支持或者不支持的型号,都要保证灯具的安全性能。这对LED的驱动电源提出了极大的挑战。越来越多的LED灯具厂商意识到,传统的驱动方式很难同时兼顾到所有的要求,无法大量推广LED灯。数字电源技术突破了传统方案的局限性,可以对用户的要求进行整合和优化,为LED 驱动和调光控制提供一个完整的解决方案。本文针对LED灯的具体设计问题来讨论数字技术的优势和解决问题的方法。
LED驱动技术
高效率无光耦转换 LED的驱动电路把能量从交流电网转换为本身发光所需的直流形式。能量在转换的过程中会有损耗。转换效率越高,损耗越小,对驱动部分散热的要求也越低。绝大多数LED灯采用灌胶和铝散热器来解决散热问题。对用户而言,高效率的驱动方案可以降低驱动电路的散热成本,减轻LED灯的重量。降低电路温升还有利于提高LED灯的使用寿命。传统的隔离驱动方案利用光耦传递二次侧的电流信号给一次侧控制器来维持稳定的输出电流。二次侧检测电路增加了驱动电路的复杂性、成本和损耗。光耦的使用还降低了可靠性。因此,主流的LED灯生产厂家都开始采用无光耦的原边反馈技术。当前,数字原边反馈技术已经成熟并且得到了广泛应用。数字控制可以实现无光耦反馈的输出电流的精确控制。利用变压器反馈波形,数字技术还可以实现波谷开通来提高转换效率。
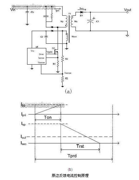
a 无光耦精确电流控制
图1(a)显示一个原边反馈的反激变换器。一次侧和二次侧的电流波形显示在图1(b)中。平均输出电流Iout=1/2XXXX,这里Isp是变压器副边绕组的峰值输出电流;Trst是变压器磁恢复时间;Tprd是开关周期。在理想情况下,原边峰值电流Ipp=XXXX,其中Np和Ns是原边和副边绕组匝数。因此,输出电流Iout=XXXXXX。现在假定Iset是设计输出电流,数字控制器可以通过控制原边峰值电流Ipp=XXXXX来获得所需的输出电流。

b 波谷开通控制
波谷开通的主要目的是获得高效率。图2是MOSFET 关断以后耦合到变压器辅助绕组上的电压波形。如图2 所示,变压器在T1 时间点完成磁恢复。然后磁化电感和MOSFET漏级杂散电容开始谐振。如果MOSFET 的开通正好处在漏源电压谐振的谷底T3,就可以达到最低开关损耗。同时电磁干扰的减小有利于提高输入滤波器的效率。利用数字技术对辅助绕组上的电压波形作分析,可以非常简单的实现波谷开通的功能。

低电流纹波设计 LED照明不仅需要精确和稳定的电流,还要求电流的纹波非常低。科学家研究表明,低于165Hz的闪烁,不管来自可见光还是不可见光,都有可能引起偏头痛或者视觉不适。低于70Hz 的闪烁甚至会对少部分人引发癫痫。因此, 美国电气和电子工程师协会(IEEE)正在制定相关标准来引导对人体健康无危害的LED 照明驱动的设计。
[page]
一个输入呈阻性的电源系统内部一定要存在储能元件,当输入电压低的时候可以提供能量给负载。如果能量进行单次转换又要求输入呈阻性,其需要非常大的输出电容来降低负载的电流纹波。如果能量进行二次转换可以解决这个问题。通常的二次转换形式是结合Boost 输入级和反激式输出级。输入级主要控制驱动电源的输入阻抗。反激式电源提供低纹波输出电流。二次转换控制的复杂性很高。特别是当接入调关器的时候还需要协调输入级和输出级的能量平衡。图3是常用的二次转换系统结构。传统的二次转换控制方案需要同时得到输入电压Vin、Boost 电流IL、中间电容上的电压Vbulk、反激式原边电流Ip以及电压的反馈Vout,控制成本很高,因此很难得到广泛应用。数字控制技术提供了简单的一次侧反馈方法,还可以预测中间电容电压,因此只需要检测输入电压Vin 并解析变压器反馈信号就能实现完整的二次转换控制。大大简化了系统的控制成本。

全面的驱动保护 在LED 灯具的设计,生产和使用的过程中,驱动电源有可能面对LED 负载的短路、开路,驱动电源板的短路、虚焊,接插件的错接、反接等等问题。全面的驱动保护可以简化LED 灯具的设计和生产,延长使用寿命,降低生产成本。对系统状态进行实时监测并做出精确判断是数字控制的一个长处。数字控制可以快速地实现
* LED 负载的开路保护
* LED 负载的短路保护
* LED 负载的过热保护
* LED 灯的限功率控制
* 控制器的各管脚的开路和短路保护
调光技术
动态的调光器阻抗配合 传统的调光器主要用于驱动纯电阻负载,包括前沿切相调光器,后沿切相调光器和智能调光器等等。由于负载是白炽灯,传统的调光器功率都在200W- 600W。LED 驱动电源的特性正好相反——小功率,容性负载。为了能够兼容这些调光器,LED驱动电源必须提供阻性或者是类阻性的负载才能使调光器稳定工作。利用功率电阻直接提供阻性负载是一种传统的解决方案。这种方式的调光效果好,但是其主要问题是效率低。这与LED灯高效率的优势背道而驰。另外一种常见的方案是利用功率因数整流技术,使输入电流跟随输入电压变化,因而提供类阻性负载。这种方案往往适用于高功率LED驱动应用上。对于普及的小功率家用和商用LED驱动,其问题是输入阻抗往往过高,特别是调光器和驱动部分EMI 抑制元件的相互作用往往使得其无法保证有足够大的输入电流去维持可控硅的稳定工作。如果调光信号处理不好就会造成LED 闪烁。
数字控制技术可以灵活地结合功率因数整流技术和动态阻抗匹配方法。当控制器检测到调光器存在的情况下,根据调光器输出的相位角,控制器提供匹配的阻抗来维持可控硅的导通。在控制相位角判断完成以后,控制器可以利用高阻抗来关断可控硅,同时通过功率因数整流技术来维持输入的波形。图4 所示后切和前切调光器波形。OUTPUT(TR)是Boost 驱动控制。例如当检测到后切波形时,Boost 驱动完全打开,快速地泄放输入端电荷;相反,当前切调关器可控硅关断后,Boost 驱动则缓慢地泄放输入端电荷。在这两种情况下,输入的相位都可以得到完整地恢复。目前市场上很多控制器都要求可控硅导通一个完整的交流周期,对提高调光的效率非常不利。利用数字技术可以大大降低调光的损耗,符合绿色照明的宗旨。

完美的用户调光体验 用户已经习惯于白炽灯的调光,因此往往期待LED的调光性能接近甚至超过以往的体验。因此调光性能对于广大用户接受LED灯非常重要。调光性能的好坏完全取决于驱动电源的控制。目前市场上的一些可调光的LED灯在很多方面无法满足用户的需要。比如说,如果多个LED灯连接在同一个调关器上,各个灯的亮度会有明显的差别,这是调光的一致性。还有,用户调光时,希望马上看到调光的效果,但是又不希望看到突然的亮度跳跃甚至熄灭,这是调光的动态响应。一些LED 灯的光照度随着输入电压而变化,在一些电网电压波动比较大的地区就会影响用户的使用。更重要的是,如果LED灯不能稳定照明而是不停的闪烁,用户是无法接受的。
[page]
很多LED灯利用平均输入电压或者近似均方根输入电压来控制输出电流。如果每个LED灯对输入电压的检测和判断有差别,就会造成输出光照的不一致。如果输入电压降低,检测的平均电压会降低,LED灯输出光照就会减小。而利用数字技术则可以实现对输入信号相位的的检测。由于相位是一个时间量,输入电压的变化对相位的影响有限。因此,如果结合输入电压和相位的检测,可以实现稳定并且一致的输出光照。数字算法还可以检测用户调光的速度来预测可能的调光的位置,使得输出电流快速的跟随用户的指令来变化。这样平衡了调光的动态响应和准确性,防止了调光过慢或者光照的过调。使得用户调光的体验接近传统的白炽灯。
调光安全性 当用户购买LED灯以后,生产厂商无法完全了解其使用环境。交流输入的频率可以是50Hz或者60Hz;调关器可以是支持的或者是不支持的;电网电压会产生波动,也会产生畸变;等等。诸多因素会影响LED灯的亮度变化甚至安全性。驱动电路的设计必须考虑这些可能发生的环境变化,具备相应的对策。当前的数字控制技术实现了
* 自动调光模式识别。控制器可以自动识别前切相式调光器和后切相式调关器,甚至在运行过程中允许前后切调光器的转换。
* 自动检测不支持的调光器。如果某一种调光器是所生产的LED 灯不能支持的,数字技术可以根据其输出波形,迫使LED 灯进入保护模式,保障了用户的使用安全。
* 自动防止多次快速启动。由于LED 灯要求启动快,当LED 灯发生故障,或者输入电压畸变严重时,驱动电源有可能反复地重启动,造成驱动电路的过热。数字控制可以很方便的判断路障的存在,防止频繁的重复启动。
典型的数字LED控制系统

数字控制LED系统结构 图5是iWatt的iW3610系列数字调光控制系统结构示意图。iW3610控制器采用8个管脚的封装,实现了如下功能:
* 调光器阻抗匹配
* 输入功率因数控制
* Boost电压的预测和控制
* 反激式变换器的一次侧恒流控制
* 调光器的类型检测和调光控制
* 完整的输入,输出和内部保护
调光器识别和控制流程
图6是iWatt的iW3610系列数字控制器的内部结构图。VIN 采样调光器的输出电压波形。调光器信号通过模拟到数字转换进入调光控制和相位检测数字模块。根据前切或者后切相位的百分比,恒流控制模块计算出所需的输出电流控制量。控制量通过数字到模拟转换提供给原边电流控制比较器(Ipeak)。Isense检测原边电流信号,通过图1所示的恒流控制原理,得到稳定的 LED输出电流。Vsense提供变压器反激的电压信号。通过对反激信号的解析,控制器可以获得输出电压,电流以及波谷的时间点来实现各种保护功能。

[page]
图 7给出了调光器的启动检测。调光器打开后,驱动电路开始充电。当VCC供电电压达到启动电平,控制器开始工作。Boost控制信号OUTPUT(TR)导通3-4个交流半周期,提供调光器一个低阻抗的回路来完成初始化。在这期间,控制器根据调光器输出的特征波形,确定输入的电压范围、频率,和调光器的类型、相位角。如果判断是所支持的调光器,就启动驱动电路,输出所对应的LED电流。

iW3610系列产品应用方案 图8(a)给出了iW3610系列控制器的一个具体应用方案。图8(b)和(c)分别显示了后切调光器和前切调光器的实测波形。


总结
数字控制技术在LED照明领域具有控制灵活,调光性能好和保护全面的优势。针对越来越多的控制和保护要求,iWatt的iW3610系列数字控制器正逐步成为LED通用照明的主流驱动控制器。iW3610系列数字控制器适合灯具内置化驱动的要求,采用数量不多的元件实现了高性能调光、较高功率因数、隔离驱动以及无光耦的精确恒流输出设计,优化了整体LED灯的散热性能。整个设计的体积可以小至内置于E27/E26灯头的球泡或PAR 灯内。5W设计效率大于80%,10W设计效率大于85%,功率因数满足Energy Star的要求,调光范围达到1%-100%,同时支持欧美市场和亚洲市场上的主流调光器。






